一、技术简介
老化油可指油田或炼厂由于乳化严重、污染严重而难以处理的各种污油和油泥的总称。其来源可包括:海上油田、陆上油田工艺流程产生的难处理乳化油和排放的底层污油泥;油井各种作业后排出的污油、油井管外漏及其它落地原油;修井废液;污水事故池、污水处理装置回收的乳化原油;炼油、石化厂水处理过程产生的隔油池底泥、气浮浮渣、剩余污泥等。
目前老化油不仅影响油田和炼厂的正常生产,更主要的是所造成的环境污染等问题已经严重影响了人类的健康生活。国家对油泥尾料排放标准:含油率≤ 0.3%。中海油天津化工研究设计院有限公司针对污油泥处理开发了化学药剂与物理装置结合的先进工艺,该工艺具有稳定运行、低成本、可使油泥处理达到国家及地方标准环保要求的能力。
处理规模:20m³-50 m³/h。
技术指标:处理后含油污泥:污泥中含油量≤2.0%,含水≤30%,处理后污泥用于铺路、垫井场等用途。如需达到国际排放标准含油率≤0.3%,则需要进行进一步的深度处理,如焚烧或生化处理。
二、应用领域
可应用于油田、炼油厂等的老化油、污油泥,以及油田钻井泥浆、油井作业返排液等废液。
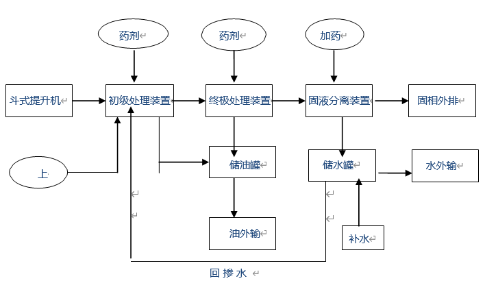
三、工艺流程
建议使用IE8及以上版本(非兼容性视图)或较高版本其他类型浏览器(非兼容模式),屏幕分辨率在1028*768以上的客户端访问。